河南暴雨致使其排水系统失效,是不完善还是没用上最新专利技术?
发布时间:2021-07-227月17日起,河南多地出现强降雨天气,郑州等地出现特大暴雨,7月20日16时,郑州市防汛抗旱指挥部将防汛Ⅱ级应急响应提升至Ⅰ级。
此次强降雨造成郑州地铁5号线五龙口停车场及其周边区域发生严重积水现象,7月20日18时许,积水冲垮出入场线挡水墙进入正线区间,造成郑州地铁5号线列车在海滩寺街站和沙口路站隧道列车停运。18时10分,郑州地铁下达全线网停运指令,组织力量,疏散群众,共疏散群众500余人,其中12人经抢救无效死亡、5人受伤(均已送医)。
截至目前,此次暴雨已经造成25人遇难,7人失联,紧急转移16万余人,89个县(市、区)560个乡镇120多万人受灾。
今年,世界各地似乎都爆发了以前从未发生过的大灾难,而现有的设备、措施与观念已经没办法应对这种突如其来的天灾人祸。就像这次人们关注的郑州地铁雨水倒灌事件,在此之前就没人想到往年都是干旱的郑州会发特大洪水,也没人想到坐上地铁竟遇上被困、缺氧的情况。
就在不少网友为不幸遇难的12名乘客感到难过的时候,一些人开始吐槽起河南的排水系统。
	
真的是排水系统不好吗?
我们先来看看官媒发布的关于郑州降雨信息。20日16时-17时,郑州气象观测站最大小时降雨量达201.9毫米,突破中国大陆小时降雨量历史极值(198.5毫米,河南林庄,1975年8月5日)。
	
当时的201.9mm是个什么概念?这相当于在地面降下了约20公分高的水。按照郑州7446平方千米的面积计算,7446000000乘以0.2019,这一小时,在郑州下了1503347400立方米的水量,大约是15亿立方米的水量。而著名的西湖蓄水量约1030万,也就是说,7月20日降雨量创造纪录的那一小时,一百多个西湖的水都倒在了郑州的土地上。
所以这没什么可吐槽的,一小时二百毫米的降雨量,这下的就不是雨而是海了,再厉害的排水系统也排不完啊。
河南新乡那边就下得更厉害了,新乡市区牧野站2小时降水267.4毫米,超过郑州后来最大262.5毫米的降雨量。
再看看这些关于城市排水的专利信息,有这么多对不对,但为什么仍旧会在暴雨天气中出现路面积水严重的情况呢?
	
打个比方,我们往洗手池里倒一盆水,它流下去是需要一些时间的。同理,下个不那么大的雨,外面路上的积水也需要一点时间排出去。更何况,郑州、新乡的雨是一直盆泼水式地下,就更难排了。因此这属于自然灾害,如此之大的雨不是靠城市排水系统就能够解决的。
蜗牛纳还看到有人吐槽郑州地铁之所以出事,就是因为他们没有什么排水泵,也没有相关专利技术防雨水倒灌。
怎么可能没有呢,地铁区间上都要设置一定数量的排水泵房,还有不少防雨水倒灌的相关专利。这些我们都可以通过专利检索看到,并且装置、系统等全都用于全国地铁上。
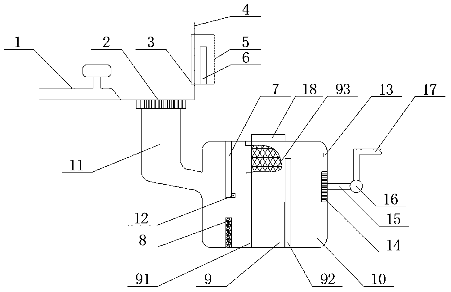
一种地铁排水装置。包括电气箱、沉淀池、进水通道和排水管,隧道内的水经进水通道流入沉淀池,水流受到挡水板的阻挡,使水经过筛板,完成初级过滤,水经第一支撑板时网兜会将漂浮物收集,水流在第一支撑板与第二支撑板之间蓄积,第二支撑板高度高于第一支撑板,水在过滤系统内没有流动,只是水位高度变化,有利于泥沙的沉淀,水流溢出第二支撑板后进入沉淀池最后的腔体,当水位高于上水位感应探头时水泵工作,进行排水,当水位低于下水位感应探头时,水泵停止工作,打开端口18将沉淀箱94和网兜93取出清理。
	
该装置清洗方便,过滤效果好,避免了异物堵塞。
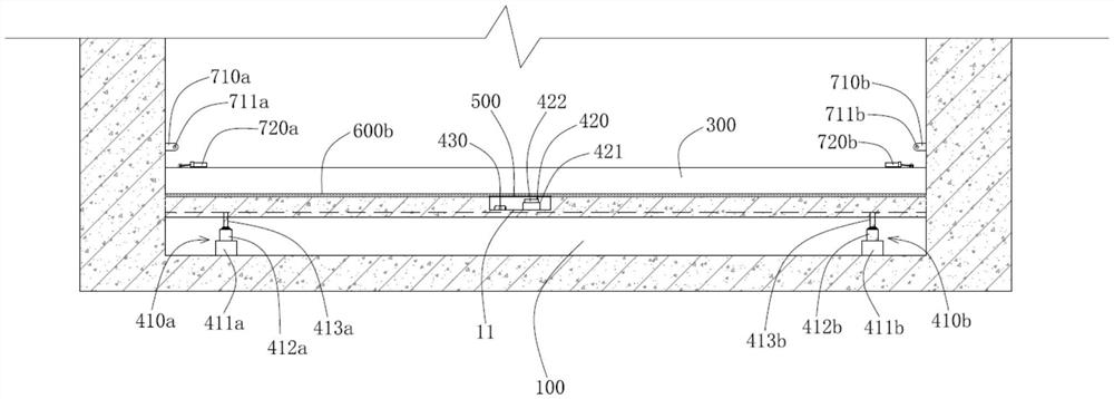
一种地铁防雨水倒灌的液压升降挡水板装置。这是针对现有技术的不足而提供一种结构稳固、操作方便、维护简单、无需人工搬运、降低人力成本的地铁防雨水倒灌的液压升降挡水板装置。
	
该装置构筑在地铁出入口地面下方的液压升降腔室;构筑在地铁出入口地面下方且位于所述液压升降腔室上方的挡水板升降通道,所述挡水板升降通道的上端与地铁出入地面齐平,其下端与所述液压升降腔室连通;而密封滑动配置在所述挡水板升降通道内的挡水板;以及安装在所述液压升降腔室内且与所述挡水板连接的用于驱动所述挡水板沿着所述挡水板升降通道进行往复升降运动的液压驱动机构。
一种地铁口用疏水装置。该地铁口用疏水装置,设置排水装置,对疏水装置储存的一定水量进行及时的排出,避免储存的雨水溢出流进地铁内。
	
在调节的过程中,通过挡板设置在地铁口的两侧,用以防止雨水从地铁口两侧渗漏,而储水箱内底壁的水位传感器与疏水泵I电性连接,所以当水位传感器监测到水位上涨到设定值时,疏水泵I通过输水管与输出管工作,将储水箱内储存的雨水排出,从而实现了对疏水装置挡住的雨水进行及时的排出。
一种用于地铁出口的防逆流装置。该专利可通过在地铁出口设置蓄水池,在汛期可起到缓解城市排水压力的作用,通过液压缸将绞龙上下拉动,辅助雨水进入蓄水池内,防止雨水逆流入地铁站内,通过在排水渠的两侧设置侧渠,通过启动电机使搅动叶片转动,同时向出口外侧移动,协助地铁口外部排水,同时清理渠道防止杂物堵塞通道,导致雨水逆流。
	
诸如此类的专利申请还有很多,也确实解决过不少雨水过多的问题了。
但这次郑州地铁雨水侵入量已经远远超过水泵的排水极限了,外面备有的防洪物资,比如沙袋、防洪挡板等,这些东西用来防防一般的暴雨还行,但若遇到郑州那边一样的暴雨肯定防不住。
不过,河南省的很多地方排水系统不如其他多雨的城市倒是真的。但这并不奇怪,毕竟河南一直以来都是抗旱,突然下那么猛的雨,而且还是盆泼水式,谁顶得住?即便是有抗洪经验的城市,他们照样得懵。
这场灾难确实值得广大城市从中汲取经验教训以消除潜在风险,最大程度保证人民的生命健康,但问责也不是在这个时候问责,要知道事情还没过去,河南多地还在水深火热中。所以现在大家要做的是帮助他们挺过这次灾难,而不是在网上吐槽当地的排水系统。
还好明事理的网友更多,并且这次河南暴雨中涌现出无数温暖、感人的瞬间:抗洪一线的人民子弟兵、地铁救援时的“靠着我就行”、郑州市民喊着号子齐心救人、多家企业捐款驰援河南、孩子冒雨提醒司机前方有积水,电影院开放影厅让上千人留宿、医生蹚水背走自闭症儿童……一个个平凡人闪烁着动人的光辉。
在中国,从来都是一方有难,八方支援。天不帮忙,人更要努力,风雨面前大家一起扛!
	







